Страница 4 из 15 ПерваяПервая 1234567891014 ... ПоследняяПоследняя
Показано с 31 по 40 из 146
  1. #31
    Новичок Аватар для Poluprovodnik
    Регистрация
    14.05.2009
    Возраст
    50
    Сообщений
    16
    Вес репутации
    211

    По умолчанию Re: Контроллер включения,выключения - автор xDriver

    О! Огромное Вам спасибо!

  2. #32
    Продвинутый Аватар для xDriver
    Регистрация
    26.03.2008
    Сообщений
    268
    Вес репутации
    319

    По умолчанию Re: Контроллер включения,выключения - автор xDriver

    Цитата Сообщение от Poluprovodnik Посмотреть сообщение
    О! Огромное Вам спасибо!
    Только учтите, в той ссылке немного изменена схема контролера !
    И прошивка написана на С вместо Басика, успехов !
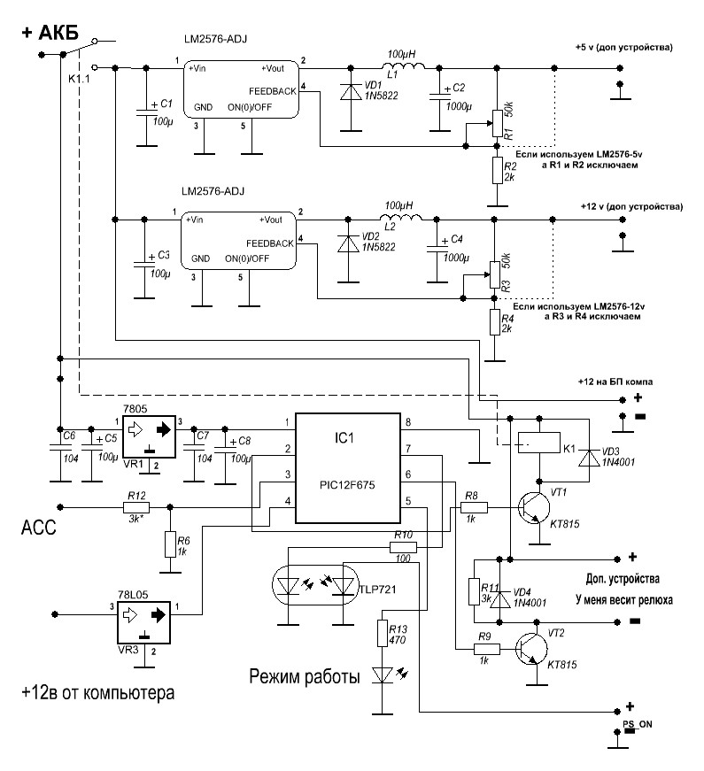
    Миниатюры Миниатюры Нажмите на изображение для увеличения. 

Название:	Схема.JPG 
Просмотров:	2681 
Размер:	111.2 Кб 
ID:	7501  
    ECS H67H2-I Intel® Core™ i3-2130, RAM 4гб, SSD 160 гб, моник XD, БП M4-ATX, BU-353, Yota, SkyLink, WiFi и т.д.

  3. #33
    Новичок Аватар для Poluprovodnik
    Регистрация
    14.05.2009
    Возраст
    50
    Сообщений
    16
    Вес репутации
    211

    По умолчанию Re: Контроллер включения,выключения - автор xDriver

    А какой компилятор использовали?

  4. #34
    Продвинутый Аватар для xDriver
    Регистрация
    26.03.2008
    Сообщений
    268
    Вес репутации
    319

    По умолчанию Re: Контроллер включения,выключения - автор xDriver

    Цитата Сообщение от Poluprovodnik Посмотреть сообщение
    А какой компилятор использовали?
    CCS 4.093
    www.ccsinfo.com
    ECS H67H2-I Intel® Core™ i3-2130, RAM 4гб, SSD 160 гб, моник XD, БП M4-ATX, BU-353, Yota, SkyLink, WiFi и т.д.

  5. #35
    Пользователь
    Регистрация
    27.02.2010
    Возраст
    47
    Сообщений
    25
    Вес репутации
    203

    По умолчанию Re: Контроллер включения,выключения - автор xDriver

    Здравствуйте
    Я любитель Т.Е. в схемах ниче не понимаю и не знаю че и зачем, (поять просто умею) собираю конструктор (БП Сергея Лебедева получилось) а этот контроллер чето не работает (подключаю к аккуму +, - и асс (на выходе лампочку пока подключил) не горит
    Програмирую вот этим прогромматором http://www.qrz.ru/schemes/contribute/constr/extra-pic/
    может не так программирую, один человек написал про этот програматор правда я думаю про другой контроллер
    Кстати, если ктото будет сам паять программатор по печатке отсюда:
    http://www.qrz.ru/schemes/contribute/constr/extra-pic/
    то смотрите внимательно. Мои ошибки в том, что кабель взял нульмодемный. В разводке платы есть ошибки!!! направление контактов в разъеме перепутано. 1-5, нужно симметрично перепаять в шнуре(или переразвести плату или впаять разъем по-другому) вобще 1-5 перепаиваем 5-1 и также поступаем с контактами 6-9,на 9-6.Поскольку у меня программатор уже был спаян, мне было проще перепаять шнур в соответствии со схемой. И сразу всё заработало.
    Подскажите пожалуста мож че не так сделал или мож какую деталь проверить или заменить бывает же что брак

    P.S. правда что в програматоре что в контроллере в место сопротивления 1Ком (ну не нашол у нас в городе) поставил близкое 1К1ом

  6. #36
    Продвинутый Аватар для xDriver
    Регистрация
    26.03.2008
    Сообщений
    268
    Вес репутации
    319

    По умолчанию Re: Контроллер включения,выключения - автор xDriver

    Ну что сказать, схема рабочая, прошивка тоже.
    Программатор такой собирал, тоже работает, сопротивление в 1к1 не принципиально.
    Если контролер прошивается и не затерли калибровочную константу, к стати какая прога для программатора ?, то ошибка в сборке контролера.

    Внимательно пройдите еще раз ...
    ECS H67H2-I Intel® Core™ i3-2130, RAM 4гб, SSD 160 гб, моник XD, БП M4-ATX, BU-353, Yota, SkyLink, WiFi и т.д.

  7. #37
    Местный Аватар для nrubanov
    Регистрация
    07.01.2009
    Возраст
    40
    Сообщений
    106
    Вес репутации
    241

    По умолчанию Re: Контроллер включения,выключения - автор xDriver

    Господа , только не забывайте , что при использовании мощного железа обязательно подключать 78l05 точно по даташиту , иначе при включении фар или дворников компьютер будет перезагружаться. Я пол года не мог понять что это за фигня такая происхолит , потом понял .
    Короче о чем я хочу сказать - добавьте 4 конденсатора в данную схему и все будет ок.

  8. #38
    Продвинутый Аватар для xDriver
    Регистрация
    26.03.2008
    Сообщений
    268
    Вес репутации
    319

    По умолчанию Re: Контроллер включения,выключения - автор xDriver

    Цитата Сообщение от nrubanov Посмотреть сообщение
    обязательно подключать 78l05 точно по даташиту , иначе при включении фар или дворников компьютер будет перезагружаться.
    Ничего не понял, объясните ...
    ECS H67H2-I Intel® Core™ i3-2130, RAM 4гб, SSD 160 гб, моник XD, БП M4-ATX, BU-353, Yota, SkyLink, WiFi и т.д.

  9. #39
    Местный Аватар для nrubanov
    Регистрация
    07.01.2009
    Возраст
    40
    Сообщений
    106
    Вес репутации
    241

    По умолчанию Re: Контроллер включения,выключения - автор xDriver

    Конденсатор на вход и выход 78L05 необходимо ставить .

  10. #40
    Продвинутый Аватар для xDriver
    Регистрация
    26.03.2008
    Сообщений
    268
    Вес репутации
    319

    По умолчанию Re: Контроллер включения,выключения - автор xDriver

    Цитата Сообщение от nrubanov Посмотреть сообщение
    Конденсатор на вход и выход 78L05 необходимо ставить .
    Когда она используется по назначению как стабилизированный источник питания- да положено для устранения пульсаций, в данной схеме она ограничивает напряжение до 5 вольт и не о каких пульсациях мы не заботимся, то нахрен кондеры нужны ?
    и как их отсутствие влияет на
    е при включении фар или дворников компьютер будет перезагружаться.
    для меня вАще загадка.
    ECS H67H2-I Intel® Core™ i3-2130, RAM 4гб, SSD 160 гб, моник XD, БП M4-ATX, BU-353, Yota, SkyLink, WiFi и т.д.

Страница 4 из 15 ПерваяПервая 1234567891014 ... ПоследняяПоследняя

Информация о теме

Пользователи, просматривающие эту тему

Эту тему просматривают: 10 (пользователей: 0 , гостей: 10)

Ваши права

  • Вы не можете создавать новые темы
  • Вы не можете отвечать в темах
  • Вы не можете прикреплять вложения
  • Вы не можете редактировать свои сообщения
  •