Адаптер AVC-Lan можно купить здесь.
Можно купить готовый и настроеный комплект.
В этой теме можно задавать вопросы и описывать свои проблемы, связанные с подключением штатного
монитора с touch screen в автомобилях Toyta Lexus.
Подключение звука от CarPC к штатному усилителю обсуждаются в другой ветке.
Документация и софт для новой версии Адаптера обсуждаюися в другой ветке.
Новость!!! Теперь можно подключать штатный монитор к абсолютно любому CarPC, с помощью нашего видеоадаптера, не используя Power Strip. На видео материнка VIA с интегрированой видеокартой и без поддержки черезстрочной развертки.
Смотреть видео.
Инструкция для подключения готового комплекта для Toyota Lexus.
Инструкции, драйвера, программа для подключения Штатного монитора в Toyota Lexus.
Прошивки и инструкции по прошивке адаптера.
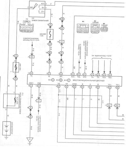
Схема адаптера AVC-Lan Toyota Lexus
C чего начинать подключение?
Перед покупкой адаптера можно попробовать как будет выглядеть изображение на штатном мониторе.
Для этого можно подключить ваш CarPC без адаптера, отключаем разьем N5 от навигации , разьем N4 оставляем подключеным к навигации.
На разьеме N5 перерезаем провода RGB+Sync и вставляем разьм на место . Подключаем RGB Sync к отрезаным проводам идущим к голове автомобиля , но не к провам идущим в блок нави.
Запускаем CarPC со всеми нижеприведенными настройками и тюнингуем с помощью Power Strip с узазаными ниже настройками. Если вас все утроило то тогда заказываем адаптер.
Можно выкусить разьем из штатной навигации и распаять его согласно схеме. или можно подцепиться к проводам идущим к штатному блоку навигации, специальными фишками зажимами(клипсы), но предварительно отсоеденив разьемы от навигации и вытащить ключ из замка зажигания. В комплекте с адаптером идут провода подключенные к разьему нашего блока, родного разьема навигации в продаже к сожелению нету![]()
Вот так должен выглядеть готовый шлейф для подключения.
Блок адаптера AVC-LAN.
Протестировать адаптер можно БЕЗ компьютера , достаточно отключить разъемы от навигации и подключится к 4 проводам (ACC , GND, TX+, TX-)
остальные можно не подключать , должна появится реакция на кнопки Navi (черный экран ) и менюшки MAINTENANCE, KALENDAR в меню INFO
Если этого не произошло значит вы что-то не
правильно распаяли. Прошивка блока AVC-Lan будет дорабатываться и выкладываться в интернете защищенная паролем, для прошивки блока нужно будет скачать апдейт и запустить его на CarPC прямо из Windows, физический доступ к блоку не нужен. На штатные кнопки Map, Dest, Menu, Calendar можно назначить горячии клавиши Win или программ. В текущей версии софта есть утилита калибровки Touch screen. Блок постоянно дорабатывается, в новой версии софта (бета, пока ).Будет эмуляция NAVI, работа с блютуз (звонок с компа) , эмуляция MD диска для подключения звука , вывод на дисплей номера трека и времени (с компа), ну и естно передача кодов кнопок (многих).
Микросхему смесилеля синхры распаиваем в том случаи если ваша видеокарта не поддерживат опцию компрозитная
синхронизация. Если у вас все-таки не оказалось такой опции, то нужно будет собрать примитивную схемку на К555ЛП5 .
Я рекомендую использовать материнские платы на чипсетах AMD 690G , тогда вам не придется паять схемку
смесителя синхры и есть возможность расширять рабочий стол для дополнительных мониторов или телевизоров, и тогда можно
использовать штатный монитор с тачем как основной для запуска например навигации , а на дополнительных крутить фильм.
Материнка позволяет подключать дополнительный монитор через обычный композитный вход, через DVI, через RGB и еще можно
подключать HDTV.(Имеется почти весь набор). Материнки mini-ITX не имеют опции черезстрочная синхронизация , это
значит, что они не подходят для подключения к штатному монитору Toyota Lexus.
Обратите внимание что на американцах и праворуких используется стандарт NTSC соответственно и параметры синхронизации отличаются от европейских. Правда с европейскими параметрами PAL я еще не встречал, но при тестах с настройками PAL монитор стабильно держал синхронизацию.
Для вывода изображения с PC на штатный монитор Lexus , Toyota нужно использовать утилиту PowerStrip. На скриншоте пример настроек, опция композитная синхр. не включена так как при подключени
материнки от Geforce этой опции не оказалось и было собрано устройство на 555ЛП5, и выкидывать его было лень. Питание
для схемы смесителя синхры, можно взять с 9 ногжки разьема VGA , в нашем случаи было взято от USB так как были тесты с видеокартами не поддерживающие эту опцию. Если вы будете настраивать свою видеокартус с опцией "композитная" и без схемы смесителя то включите опцию "композитная" и полярности (-)гориз. и (-)вертик.
На что нужно обратить внимание при
настройке, частота горизонтальной синхронизации должна быть равна 15,735 кГц , вертикальной синхр. 30 Гц,
длительность строчного синхроимпульса 4,7 мкс, общая длина строки 63,55 мкс, длительность кадрового
синхроимпульса 0,19 мс, общая длительность кадра 33,33 мс, все эти параметры не должны выходить за пределы
допустимого (+- 1%) только при этом будет обеспечено хорошее и стабильное изображение, остальные не
перечисленные параметры подгоняются под ваш монитор.
Еще один провереный вариант смешивания синхры.
Но на к555лп5 дает более правильный сигнал, хотя визуально разницы не замечено.
Подключение видеокарты имеющую опцию "композитная"
Сначала создаем разрешение с парамертрами как на скриншоте.
потом перегружаемся выбираем наше разрешение и подправляем частоты как на скриншоте ниже.
Для отладки работы штатного монитора можно пойти тремя путями.
1.Настроить ваш CarPC дома , сохранить настройки PS потом подключить к автомобилю, и доводку сделать уже на штатном мониторе.
2.Настраивать при помощи программы RADMIN с подключением сетевого шнурка PC_to_PC к нотбуку и к CarPC (рекомендую)
3.Настраивать с подключением к автомобильного телевизора к выходу TV-Out на материнке.
Я предпочитаю настраивать при помощи нотбука с установленным клиентом Radmin на него, очень удобно. Драйвер адаптера Avc-Lan должен быть установлен до инсталяции компьютера .
Весь смысл настроек сводится к тому чтобы утилитой PowerStrip загнать изображение в рамки штатного монитора без срыва синхронизации.
На фото видно как это выглядит. На ноутбуке рабочий стол CarPC и я им управляю с ноутбука.
Нам с Homeword удалось прикрутить к штатному экрану без утилиты Power Strip
материнку VIA EPIA NL NANO-ITX Смотреть видео
Теперь в центрифуге работает вывод "Трип информции"
А также протестирован адаптер OBD-II
Настройка программы идущей в комплекте с драйверами заключается в том что-бы назначить горячие клавиши на кнопки Map, Dеst, Menu и CALENDAR(на некоторых моделях отсутствует).
Для настройки горячих клавиш нужно нажать правой кнопкой мышки на иконку программы в трее, в всплывшем меню выбрать настройку, появится окно настройки, нажатием на кнопку можно включить или выключить реакцию на конкретную кнопку, а если нажать на панель рядом с ней (кнопкой) то можно нажатием на клавиатуре выбрать комбинацию клавиш. Программа постоянно обновляется и сейчас в новой версии появилась возможность калибровки Touch screen.
Для тех кто боится использовать HDD в автомобиле, появилась альтернатива.
И вот сравнение работы с HDD
Фото .
Решение проблемы растянутого изображения при просмотре видео
Вот теперь эту тему можно считать закрытой!
Т.к. я наконец-то добился нормального изображения с использованием любого плеера (из тех что были под рукой :-).
У меня мамка Zotac nForce 610i ITX, с интегрированой видеокартой, подключена к штатному монитору Toyota, разрешение использую 800х480 (иногда 800х468). При воспроизведении видео изображение растягивалось так, что видно было только половину картинки (90% видео файлов). Причем как только меняешь разрешение на 800х600, сразу становится всё нормально. Сначала экспериментировал с настройками кодеков (K-Lite, ffdshow), добился того, что нормально стали показывать 50% фильмов. Но это разумеется не устроило. И вот сегодня! Эврика!!! Оказывается данная видеокарта не поддерживает (или глючно поддерживает) аппаратное ускорение чего-то при разрешениях меньше чем 800х600.
Решение проблемы: Идём в свойства экрана, параметры, дополнительно, диагностика, и выставляем бегунок "Аппаратное ускорение" в третье или четвёртое положение. Ок. Проблема решена! :-)

















Ответить с цитированием