опять тоже самое открыть не могу
Вид для печати
опять тоже самое открыть не могу
ну типа да от того реле 20 амперного запитать более мощьное реле около 40 ампер где то я думаю,сам прикинь посчитай всю зимнюю нагрузку не мало будет точно ,а если зимнюю ночную вообще жесть :) .
Вложение 17474
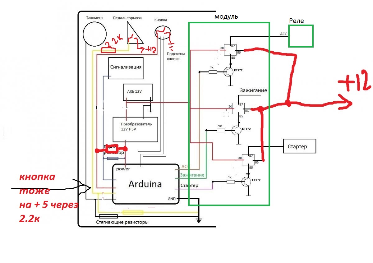
Т.е вот так
Вложение 17476
я тут в коде покалдовал и добавил отсрочку запуска пока там лампочки все проморгают в моем случае пока свечи прогреются :
Так точно .А что за авто?PHP код:byte ACCPin = 11; //Выход на транзистор переферии ACC
byte EnginePin = 10; //Выход на транзистор зажигания
byte StarterPin = 9; //Выход на транзистор стартера
byte ButtonPin = 8; //Вход + с кнопки <----------------------------- Стягивающий резистор на "-"
byte StopPin = 12; //Вход с тормоза <----------------------------- Стягивающий резистор на "-"
byte ImmoPin = 7; //Вход с иммо <----------------------------- Подтягивающий резистор на "+"
byte TahoPin = 6; //Вход с тахометра <----------------------------- Стягивающий резистор на "-"
byte WordsPin = 5; //Выход на глазок 1
byte YellowGlazokPin = 4; //Выход на глазок 2
byte GreenGlazokPin = 3; //Выход на глазок 3
byte statusEngine = 0;
//byte rotate = 0;
unsigned int rotate=0;
boolean stateACC = false;
unsigned long lastPress = 0;
unsigned long lastImmo = 0;
unsigned long splitTime = 0;
unsigned long time =0;
byte stat = 0;
void setup()
{
pinMode(EnginePin, OUTPUT);
pinMode(StarterPin, OUTPUT);
pinMode(ACCPin, OUTPUT);
pinMode(WordsPin, OUTPUT);
pinMode(YellowGlazokPin, OUTPUT);
pinMode(GreenGlazokPin, OUTPUT);
//time = 0;
lastImmo=millis();
lastPress=millis();
Serial.begin(9600);
Serial.println("Arduino is started");
}
// 0 - Все выключенно
// 1 - Включено только зажигание
// 2 - Крутиться стартер, ждем оборотов
// 3 - Двигатель работает, все включено
// 4 - Неудачная попытка запуска, включено только зажигание
// 5 - Двигатель заглушен, АСС пока еще работает
void loop()
{
if (stat != statusEngine) {stat = statusEngine;
Serial.println(stat);
}
unsigned long newTime = millis() - lastPress;
unsigned int button = pressButton();
if (button != 0) Serial.println(button);
lastImmoTest();
switch (statusEngine)
{
case 0:
digitalWrite(GreenGlazokPin, LOW);
if (stateACC) digitalWrite(YellowGlazokPin, HIGH);
else digitalWrite(YellowGlazokPin, LOW);
if (millis() - lastImmo > 10000) digitalWrite(WordsPin, HIGH);
else digitalWrite(WordsPin, LOW);
if (button == 1500 && stateACC)
{
StopAll();
}
else if (button == 1500 && !stateACC) StartACC();
else if (button != 0 && millis() - lastImmo > 2000 && newTime > 500) {
StartEngine();
statusEngine=1;
}
break;
//----- ----- ----- ----- ----- ----- ----- ----- ----- ----- ----- -----
case 1:
if (digitalRead(ImmoPin) == LOW) StopAll();
digitalWrite(WordsPin, HIGH);
if (stateACC) digitalWrite(YellowGlazokPin, HIGH); else digitalWrite(YellowGlazokPin, LOW);
if (millis() - lastImmo > 2000 && StopIsPress() && newTime < 900)
{
digitalWrite(GreenGlazokPin, HIGH);
digitalWrite(WordsPin, HIGH);
}
else
{
digitalWrite(GreenGlazokPin,!digitalRead(GreenGlazokPin));
delay(100);
}
if (button == 1500) {
StopAll();
}
else if (button != 0 && newTime > 500) {
if (!stateACC)
StopAll();
else
{StopEngine();
statusEngine=5;
}
}
else if (newTime > 800 && newTime < 900 && StopIsPress())
{
delay(10000);// отсрочка запуска :)
StartStarter();
statusEngine=2;
}
break;
//----- ----- ----- ----- ----- ----- ----- ----- ----- ----- ----- -----
case 2:
digitalWrite(WordsPin, HIGH);
digitalWrite(GreenGlazokPin, HIGH);
if (stateACC) digitalWrite(YellowGlazokPin, HIGH);
if (digitalRead(TahoPin) == HIGH) {
rotate++;
while (digitalRead(TahoPin) == HIGH) if (digitalRead(ImmoPin) == LOW) {StopAll(); break;}
}
if (rotate>=2)
{
unsigned int rpm = (rotate*60000*10000/2)/(micros()-splitTime);
Serial.print("rpm: ");
Serial.println(rpm);
rotate=0;
splitTime=micros();
if (rpm>1000) { //<-------ВЕРНУТЬ СЮДА ТЫЩУ!!!! <-------
StopStarter();
StartACC();
statusEngine=3;
Serial.println("Engine is WORK!!");
break;
}
}
if (button != 0 && newTime > 500) {
StopAll();
}
else if (newTime > 5000 || !StopIsPress()){
StopStarter();
statusEngine=4;
}
break;
//----- ----- ----- ----- ----- ----- ----- ----- ----- ----- ----- -----
case 3:
digitalWrite(GreenGlazokPin, HIGH);
digitalWrite(YellowGlazokPin, LOW);
if (newTime > 5000) digitalWrite(WordsPin, LOW);
else digitalWrite(WordsPin, HIGH);
if (button == 1500) {
StopAll();
}
else if (button != 0 && newTime > 500) {
StopEngine();
statusEngine=5;
}
break;
//----- ----- ----- ----- ----- ----- ----- ----- ----- ----- ----- -----
case 4:
digitalWrite(WordsPin, HIGH);
digitalWrite(GreenGlazokPin, !digitalRead(GreenGlazokPin)); delay(50);
digitalWrite(YellowGlazokPin, LOW);
if (button == 1500 || newTime > 10000) {
StopAll();
}
else if (button != 0 && newTime > 500 && StopIsPress()) {
StartStarter();
statusEngine=2;
}
else if (button != 0 && newTime > 500 && !StopIsPress()) {
StopAll();
}
break;
//----- ----- ----- ----- ----- ----- ----- ----- ----- ----- ----- -----
case 5:
digitalWrite(GreenGlazokPin, LOW);
if (stateACC) digitalWrite(YellowGlazokPin, HIGH); else digitalWrite(YellowGlazokPin, LOW);
if (newTime > 5000)
{
if (millis() - lastImmo > 5000) digitalWrite(WordsPin, HIGH); else digitalWrite(WordsPin, LOW);
}
else
digitalWrite(WordsPin, HIGH);
if (button == 1500) {
StopAll();
}
else if (millis() - lastImmo < 2000) StopAll();
else if (button != 0 && newTime > 500) {
StartEngine();
statusEngine=1;
}
lastImmoTest();
break;
//----- ----- ----- ----- ----- ----- ----- ----- ----- ----- ----- -----
}
}
void StartEngine(){
digitalWrite(EnginePin, HIGH);
Serial.println("Engine is ON");
lastPress=millis();
}
void StopEngine(){
digitalWrite(EnginePin, LOW);
Serial.println("Engine is OFF");
lastPress=millis();
}
void StopAll(){
digitalWrite(EnginePin, LOW);
digitalWrite(StarterPin, LOW);
digitalWrite(ACCPin, LOW);
Serial.println("All OFF");
while (!digitalRead(ButtonPin)){}
stateACC=false;
lastPress=millis();
statusEngine=0;
lastPress=millis();
}
void StartStarter(){
digitalWrite(StarterPin, HIGH);
Serial.println("Starter START!");
splitTime=micros();
lastPress=millis();
}
void StopStarter(){
digitalWrite(StarterPin, LOW);
Serial.println("Starter if OFF!");
lastPress=millis();
}
void StartACC(){
digitalWrite(ACCPin, HIGH);
Serial.println("Starter ACC!");
stateACC=true;
lastPress=millis();
}
void lastImmoTest(){
if (digitalRead(ImmoPin) == LOW) { //<----------------------------- Поменял на LOW
lastImmo=millis();
Serial.println("Immo+");
}
}
unsigned int pressButton(){
unsigned long newTime = millis();
boolean currentPosition = digitalRead(ButtonPin);
if (currentPosition == HIGH){
delay(50);
currentPosition=digitalRead(ButtonPin);
}
while (!currentPosition) {
currentPosition=digitalRead(ButtonPin);
if (millis() - newTime > 1000) return 1500;
}
newTime=millis() - newTime;
if (newTime < 60) newTime = 0;
return newTime;
}
boolean StopIsPress(){
return digitalRead(StopPin);
}
ВАЗ 2112
Кстате вот видео парня который делал этот скетчь
https://www.youtube.com/watch?featur...;v=qbnmOdRFgaI
клевое видео молодец парень на 2112 в схеме есть реле асс почти на все приборы так что 30 амперного реле вполне хватит так что не парься с доп реле.
на ВАЗ в природе не существует режима АСС. Т.е. можно сразу подключить к модулю??
нее подожди как нет ?
Там только два положения ключа
1. Выключено
2. Зажигание
там есть контакт определения вставлен ли ключ в замок