Страница 131 из 156 ПерваяПервая ... 3181121125126127128129130131132133134135136137141 ... ПоследняяПоследняя
Показано с 1,301 по 1,310 из 1556
  1. #1301
    Пользователь Аватар для joniboy
    Регистрация
    07.10.2008
    Возраст
    50
    Сообщений
    27
    Вес репутации
    221

    По умолчанию Re: Инструкции, драйвера для подключения Штатного монитора в Toyota Lexus

    to Chip
    Вот когда то распечатал из твоего первого поста. Зачем почистили шапку? Настройки сделал один в один. Пробовал немного двигать частоты, лучше не становится.
    Миниатюры Миниатюры Нажмите на изображение для увеличения. 

Название:	настройки 001.jpg 
Просмотров:	614 
Размер:	395.9 Кб 
ID:	7693  

  2. #1302
    Администратор Аватар для Chip
    Регистрация
    08.06.2007
    Возраст
    56
    Сообщений
    13,381
    Вес репутации
    10

    По умолчанию Re: Инструкции, драйвера для подключения Штатного монитора в Toyota Lexus

    Ты свои настройки выложи , я гляну.

  3. #1303
    Пользователь Аватар для joniboy
    Регистрация
    07.10.2008
    Возраст
    50
    Сообщений
    27
    Вес репутации
    221

    По умолчанию Re: Инструкции, драйвера для подключения Штатного монитора в Toyota Lexus

    Я же говорю, я сделал такие же настройки. Все цифры выставил абсолютно одинаково.
    Миниатюры Миниатюры Нажмите на изображение для увеличения. 

Название:	скрин.jpg 
Просмотров:	272 
Размер:	86.5 Кб 
ID:	7697  
    Вложения Вложения
    Последний раз редактировалось joniboy; 01.03.2010 в 22:09. Причина: Добавил файлы

  4. #1304
    Новичок
    Регистрация
    24.02.2010
    Сообщений
    5
    Вес репутации
    200

    По умолчанию Re: Инструкции, драйвера для подключения Штатного монитора в Toyota Lexus

    Здравствуйте всем! Приобрёл AVC. Есть вопросы:
    1)на корпусе лейба от Homeword Ltd ( AVC-NAVI Adapter v2.03 2009 sn 00047)-, но рядом 16пиновым интерфейсом мини usb как показано на фото для Подключения адаптера AVC USB Interface V3.XX, а не AB15 как показано на фото для AVC USB Interface V2.XX.. подскажите какой версии adapter? и по какой схеме расключать?:AVC USB Interface V2.XX..или AVC USB Interface V3.XX.. догадываюсь что V3.XX..
    2) чтобы получить штатный звук с PC мне надо ещё AZ-FM или это реализовано в AVC-NAVI Adapter v2.03 (голова Toyota 16030, есть штатный AVI in)
    3) Если нет штатного Блютуз, то соеденить штатные провода вместе (Vol in + с Vol Out +) и (Vol in + с Vol Out +), а к разъёму интерфейса AVC подключать эти соеденённые концы не надо ?
    Последний раз редактировалось nevernib; 02.03.2010 в 00:57.

  5. #1305
    Администратор Аватар для Chip
    Регистрация
    08.06.2007
    Возраст
    56
    Сообщений
    13,381
    Вес репутации
    10

    По умолчанию Re: Инструкции, драйвера для подключения Штатного монитора в Toyota Lexus

    1- Вот эта версия http://www.compcar.ru/forum/showthread.php?t=4340
    2- в твоей голове должен быть AUX
    3- соединить и заизолировать , никуда подключать не нужно.
    Последний раз редактировалось Chip; 01.03.2010 в 23:45.

  6. #1306
    Новичок
    Регистрация
    24.02.2010
    Сообщений
    5
    Вес репутации
    200

    По умолчанию Re: Инструкции, драйвера для подключения Штатного монитора в Toyota Lexus

    Всё понял, спосибо!!!

  7. #1307
    Пользователь Аватар для joniboy
    Регистрация
    07.10.2008
    Возраст
    50
    Сообщений
    27
    Вес репутации
    221

    По умолчанию Re: Инструкции, драйвера для подключения Штатного монитора в Toyota Lexus

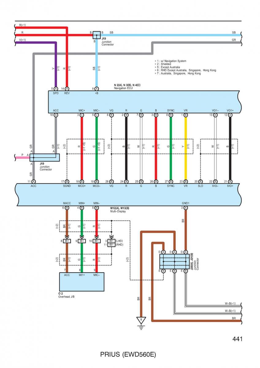
    На схеме контакт 1 (желтый провод video return signal). В инструкции по подключению адаптера контакт 1 нави подключается к конт. 10 VGA. Не могу понять.
    Миниатюры Миниатюры Нажмите на изображение для увеличения. 

Название:	Схема navi.jpg 
Просмотров:	557 
Размер:	92.1 Кб 
ID:	7698  

  8. #1308
    Гуру Аватар для (vS)
    Регистрация
    18.06.2007
    Возраст
    48
    Сообщений
    1,981
    Вес репутации
    709

    По умолчанию Re: Инструкции, драйвера для подключения Штатного монитора в Toyota Lexus

    земля там
    автоMOBILEвый моDDEр
    мой карпутер второй очередной

  9. #1309
    Администратор Аватар для Chip
    Регистрация
    08.06.2007
    Возраст
    56
    Сообщений
    13,381
    Вес репутации
    10

    По умолчанию Re: Инструкции, драйвера для подключения Штатного монитора в Toyota Lexus

    Цитата Сообщение от joniboy Посмотреть сообщение
    Я же говорю, я сделал такие же настройки. Все цифры выставил абсолютно одинаково.
    Судя по схеме не правильно подключил.

  10. #1310
    Новичок
    Регистрация
    24.02.2010
    Сообщений
    5
    Вес репутации
    200

    По умолчанию Re: Инструкции, драйвера для подключения Штатного монитора в Toyota Lexus

    Здравствуйте всем!
    Народ, поскажите плиз! Что за девайс стоит под рулевой колонкой?
    Извините, что не в тему. Распаиваю AVC и хочу избавиться от всех бесполезных японских штучек, а вдруг она полезная?
    Вложения Вложения

Страница 131 из 156 ПерваяПервая ... 3181121125126127128129130131132133134135136137141 ... ПоследняяПоследняя

Информация о теме

Пользователи, просматривающие эту тему

Эту тему просматривают: 22 (пользователей: 0 , гостей: 22)

Ваши права

  • Вы не можете создавать новые темы
  • Вы не можете отвечать в темах
  • Вы не можете прикреплять вложения
  • Вы не можете редактировать свои сообщения
  •